Example - Rockwell Studio 5000 Logix Designer ®

This section gives an example of a simple integration of EYE+ with the EtherNet/IP module in Rockwell Studio 5000 Logix Designer ® version 31.00.00.

Prerequisites

Before you start, please make sure you have downloaded the following files:
  • EYE+ EtherNet/IP EDS file (Electronic datasheet)

  • Studio 5000 Logix Designer ® sample code

These files can be downloaded from EtherNet/IP Downloads.

Once you have downloaded the necessary files, launch the EDS Hardware Installation Tool.

../../../_images/EDS_installation.png

Fig. 267 Launch EDS Hardware Installation Tool

The Rockwell Automation’s EDS Wizard opens. Click on “Next”.

../../../_images/EDS_wizard.png

Fig. 268 Rockwell Automation’s EDS Wizard

Select “Register an EDS file” and click on “Next”.

../../../_images/EDS_register.png

Fig. 269 Register an EDS file

Select the EYE+ EDS file you downloaded from EtherNet/IP Downloads.

../../../_images/EDS_asyril_eyeplus.png

Fig. 270 Register EYE+ EDS

Click on “Next” 4 times to finalize the EYE+ EDS registration.

Basic integration

Once the EYE+ EDS is registered, add a new EYE+ module to your I/O Configuration by right-clicking on your Ethernet board.

../../../_images/new_module.png

Fig. 271 Add a new module

Select EYE+ and press “Create”.

../../../_images/select_eyeplus_module.png

Fig. 272 Create EYE+ EtherNet/IP module

In order for our Logix 5000 sample code to work out of the box, set the module name to EyePlus. Configure the IP settings. The default IP Address of the EYE+ Ethernet/IP module is 192.168.210.10. If you would like to change this address, please refer to the Module configuration section.

../../../_images/create_eyeplus_module.png

Fig. 273 Configure Name and IP Address

You should now see the EYE+ IOs in your controller tags. When you go online, the tag EyePlus:I.System_State should be 128, corresponding to the Ready state.

../../../_images/controller_tags.png

Fig. 274 EYE+ tags

Create a new task, select it and import a component.

../../../_images/import_component.png

Fig. 275 Import a component

Choose the Logix sample code.

../../../_images/import_sample_code.png

Fig. 276 Open Logix 5000 sample code

Validate the import configuration by clicking OK.

../../../_images/import_configuration.png

Fig. 277 Import Configuration

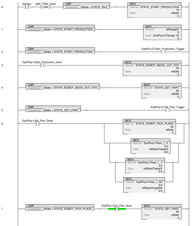
The following ladder diagram should now have been imported in your task. You can start the production of a recipe that was previously created on your EYE+ controller by setting udRecipeID to the ID of that recipe, then setting boStart to True. The coordinates of the part found will be returned in reRobotTargetX, reRobotTargetY and reRobotTargetRz.

../../../_images/ladder_part_1.png
../../../_images/ladder_part_2.png