警告

これは、古いバージョンのドキュメントです。 最新の情報をご覧になりたい場合は、次をご覧ください。 5.4 .

例)ロックウェル Studio 5000 Logix デザイナー ®

ここでは、ロックウェル Studio 5000 Logix デザイナー ® バージョン31.00.00 の EtherNet/IP モジュールに EYE+ を簡単に統合する例を紹介します。

前提条件

始める前に、以下のファイルが既にダウンロードされていることを確認してください。
  • EYE+ の EtherCAT EDS ファイル(電子データシート)

  • Studio 5000 Logix Designer ® サンプルコード

これらのファイルは、 EtherNet/IP ダウンロード からダウンロードできます。

必要なファイルをダウンロードしたら、EDS ハードウェアインストるツールを始めてください。

../../../_images/EDS_installation.png

図 267 EDS ハードウェアインスタレーションツールを起動

ロックウェルオートメーションの EDS ウィザードが開きます。「Next(次へ)」をクリックしてください。

../../../_images/EDS_wizard.png

図 268 ロックウェルオートメーションの EDS ウィザード

「EDSファイルを登録する(Register)」、そして、「Next(次へ)」をクリックしてください。

../../../_images/EDS_register.png

図 269 EDS ファイルを登録

EtherNet/IP ダウンロード からダウンロードした EYE+ の EDS ファイルを選んでください。

../../../_images/EDS_asyril_eyeplus.png

図 270 EYE+ EDS を登録

「Next(次へ)」を4回クリックし、 EYE+ のEDS登録を完了してください。

基本的な統合

EYE+ の EDSの登録が完了したら、Ethernet ボードを右クリックし、I/O 構成に新しい EYE+ モジュールを追加してください。

../../../_images/new_module.png

図 271 新規モジュールを追加

EYE+ を選び、「作成(Create)」を押してください。

../../../_images/select_eyeplus_module.png

図 272 EYE+ EtherNet/IP モジュールを作成

Logix 5000 のサンプルコードを即機能させるために、モジュール名を Eyeplus に設定して、IP 設定をして下さい。 EYE+ の Ethernet/IP モジュールの初期設定の IP アドレスは、192.168.210.10 です。このアドレスを変更したい場合は、 モジュールの設定 を参照してください。

../../../_images/create_eyeplus_module.png

図 273 名称と IP アドレスを設定

これで、コントローラタグに EYE+ IO が表示されるはずです。オンラインになると、 EyePlus:I.System_State というタグが 128 になり、 準備完了 状態 に対応するはずです。

../../../_images/controller_tags.png

図 274 EYE+ のタグ

新しいタスクを作成、それを選択、そしてコンポーネントをインポートして下さい。

../../../_images/import_component.png

図 275 コンポーネントをインポート

Logix サンプルコードを選択。

../../../_images/import_sample_code.png

図 276 Logix 5000 サンプルコードを開く

OK をクリックしてインポート設定を有効にする。

../../../_images/import_configuration.png

図 277 インポート設定

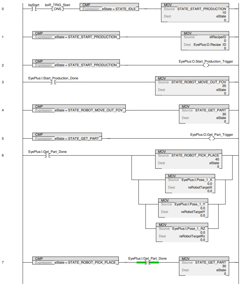
以下のはしご型図表がタスクにインポートされたはずです。 udRecipeID をレシピの ID に設定し、 boStart を Trueに設定すると、以前に EYE+ コントローラで作成したレシピの自動運転を開始することができます。見つかったパーツの座標は reRobotTargetXreRobotTargetYreRobotTargetRz で返されます。

../../../_images/ladder_part_1.png
../../../_images/ladder_part_2.png